Расчёт приёмного резервуара КНС

Канализационные насосные станции (КНС) играют важную роль в системе водоотведения городов и посёлков. Они помогают перемещать сточные воды из низко расположенных мест в более высокие канализационные сети или напрямую на очистные сооружения. В условиях роста городов и увеличения населения надёжная работа КНС становится критически важной для поддержания чистоты и защиты окружающей среды
Главный компонент КНС
Одним из главных элементов КНС является приёмный резервуар. Он служит для сбора поступающих сточных вод и обеспечения эффективной работы насосов. От того, насколько правильно рассчитан и спроектирован этот резервуар, зависят многие аспекты работы станции
- Если насосы включаются и выключаются слишком часто, они быстрее изнашиваются, что может привести к поломкам и дополнительным затратам на ремонт. Правильный объём резервуара позволяет избежать этого, обеспечивая более стабильную работу оборудования
- Если резервуар слишком мал, он может переполниться, что приведёт к затоплению окружающих территорий или аварийному сбросу неочищенных сточных вод в окружающую среду. С другой стороны, слишком большой резервуар может привести к застою воды и возникновению неприятных запахов
- Точный расчёт объёма резервуара позволяет оптимизировать затраты на строительство и эксплуатацию станции. Это значит, что ресурсы будут использоваться рационально, а расходы — сокращены
- Правильный расчёт обеспечивает соответствие нормативным требованиям. Это важно для безопасности эксплуатации станции и защиты от возможных штрафов и претензий со стороны контролирующих органов

станция с вертикальными насосами

вертикальные насосы на станции
Нормативные требования
В России существуют определённые стандарты и правила, регулирующие проектирование и расчёт КНС. Основными документами являются:
СП 32.13330.2018
«Канализация. Наружные сети и сооружения» — это обновлённая версия СНиП 2.04.03-85, в которой содержатся требования к проектированию канализационных систем
СП 31.13330.2012
«Водоснабжение. Наружные сети и сооружения» — обновлённая версия СНиП 2.04.02-84, содержащая нормы по водоснабжению, но некоторые её положения применимы и к канализации
В этих документах есть несколько ключевых положений, касающихся приёмного резервуара КНС
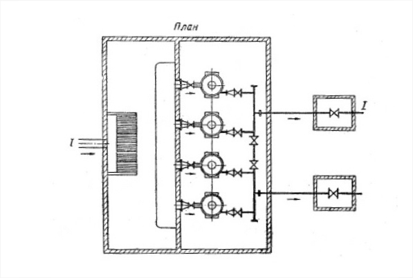
- Каждый насос должен иметь свой собственный всасывающий трубопровод. Это указано в пункте 8.2.5 СП 32.13330.2018. Такое требование обеспечивает равномерную работу насосов и предотвращает возможные проблемы с гидравликой
- Вместимость резервуара должна определяться исходя из графика притока и откачки сточных вод, учитывая производительность насосов и допустимую частоту их включения. Минимальный полезный объём резервуара должен быть равен объёму сточных вод, откачиваемых одним насосом за 5 минут (пункт 8.2.15 СП 32.13330.2018). Это позволяет обеспечить стабильную работу насосов и избежать их частых включений и выключений
- Дополнительно, для крупных насосных станций с производительностью более 100 000 м³/сутки рекомендуется разделять резервуар на два отделения. Это позволяет проводить обслуживание или ремонт одного из отделений без остановки всей станции
Особенности конструкции
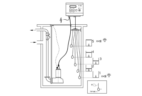
Также важно предусмотреть защиту насосов от попадания крупных предметов. Для этого в резервуаре устанавливаются специальные решётки или дробилки, которые задерживают твёрдые отходы и предотвращают повреждение оборудования
Частота включения насосов
Частота включения и выключения насосов напрямую влияет на их ресурс и энергопотребление. Чем чаще насосы запускаются, тем быстрее они изнашиваются, и тем больше электроэнергии расходуется
По данным «Справочника проектировщика» и рекомендациям производителей насосного оборудования, установлены следующие нормы:
- При автоматическом режиме работы насосы должны включаться не более 5 раз в час
- При ручном управлении — не более 3 раз в час
- Для насосов мощностью более 50 кВт рекомендуется ограничить частоту включений до 3 раз в час, независимо от режима управления
Соблюдение этих норм позволяет продлить срок службы насосов и снизить затраты на электроэнергию
Методика расчёта по российским нормам
Для расчёта минимального объёма приёмного резервуара используется простая формула:
V(мин) = Q1н x 5/60 м³
- Q1н — производительность одного насоса, м³/ч
- Чем больше рабочих насосов, тем меньше объем резервуара
Эта формула позволяет определить минимальный объём резервуара, необходимый для стабильной работы насосов с учётом допустимой частоты их включения
Однако в реальных условиях приток сточных вод может меняться. Поэтому необходимо учитывать разницу между производительностью насоса и притоком
Методика расчёта по Европейским и Белорусским методикам
СН 4.01.02-2019 (Беларусь)
9.2.10 Регулирующий объем приемного резервуара Vp, м³, принимают в зависимости от допустимой частоты включения насосных агрегатов и определяют по формуле:
- Vp = 0,9 x Qh/z
- Qн — подача насосного агрегата максимальной производительности, дм³/с
- z — допустимое количество включений насосного агрегата в час
Допустимое количество включений насосных агрегатов в час принимают по указаниям производителей, но не более:
Графики расчётов
Приток (мин) и откачка
При минимальном притоке насос запускается примерно 2 раза в час. Сравнение с допустимым числом пусков подтверждает, что объем резервуара соответствует требованиям
Интегральный график притока (50%) и откачки
При 50% притоке насос запускается около 3 раз в час. Анализ показывает, что допустимое количество пусков не превышено, объем резервуара остается достаточным
Приток (мин) и откачка
- Qч.макс = 100 м³/ч
- Qч.мин = 20 м³/ч
- Принимаем 1 рабочий насос - Q1н = 100 м³/ч
- Считаем минимальный объем резервуара - Vмин = 100*5/60 = 8,3 м³
- Принимаем объем резервуара - Vрез = 9 м
Приток (50%) и откачка
- Qч.макс = 100 м³/ч
- Qч.мин = 20 м³/ч
- Принимаем 1 рабочий насос - Q1н = 100 м³/ч
- Считаем минимальный объем резервуара - Vмин = 100*5/60 = 8,3 м3
- Принимаем объем резервуара - Vрез = 9 м3
Как расчитать условия для нескольких насосов?
- Устанавливаем размеры резервуара, включая его форму, высоту и диаметр. Также определяем минимальные и максимальные уровни жидкости
- Разрабатываем алгоритм включения и выключения насосов, а также выбираем подходящие промежуточные уровни для управления их работой
- Рассчитываем рабочий объем для каждой разности уровней и оцениваем, соответствует ли число пусков насосов допустимым нормам
- В случае несоответствия рабочего объема или числа пусков нормам корректируем промежуточные уровни или другие параметры системы
Сравнение методик
Российский подход
Российская методика предполагает больший объём приёмного резервуара. Это обеспечивает:
- Надёжность работы. Большой объём позволяет аккумулировать больше сточных вод, что важно при резких колебаниях притока
- Меньший износ насосов. Реже включаются — дольше служат
Однако такой подход требует больших затрат на строительство и больше места для размещения резервуара
Европейский подход
Европейская методика предлагает меньший объём резервуара, что:
- Сокращает затраты на строительство. Меньший объём — меньше материалов и работ
- Экономит пространство. Это важно в условиях плотной городской застройки
Но при этом насосы будут включаться чаще, что может привести к их более быстрому износу
Практические рекомендации
При выборе методики расчёта и проектировании приёмного резервуара следует учитывать:
Первичные аспекты
- Особенности объекта Объём и характер притока сточных вод, наличие пиковых нагрузок, возможность расширения в будущем
- Климатические условия В холодных регионах важно учитывать риск замерзания сточных вод
- Экономические факторы Бюджет проекта, стоимость земельного участка, затраты на эксплуатацию
Материалы для строительства резервуара
- Бетон Надёжный и долговечный материал, но требует качественной гидроизоляции
- Сталь Обеспечивает быстрое строительство, но подвержена коррозии и требует защиты
- Композитные материалы Устойчивы к воздействию агрессивных сред, но могут быть дороже
Автоматизация и безопасность
- Установка датчиков уровня Это позволит автоматически управлять работой насосов и предотвращать аварийные ситуации
- Системы оповещения В случае переполнения или сбоя оборудования должна быть возможность быстро принять меры
- Обеспечение доступа для обслуживания Лестницы, площадки и люки должны быть удобными и безопасными для персонала
Экологические аспекты
- Предотвращение утечек Все конструкции и трубы должны быть герметичными, чтобы сточные воды не попадали в грунт и подземные воды
- Утилизация осадка Накопившийся в резервуаре осадок должен регулярно удаляться и утилизироваться в соответствии с экологическими нормами
- Контроль запахов Системы вентиляции и фильтрации помогут снизить неприятные запахи и предотвратить распространение вредных газов
Современные технологии
Частотные преобразователи
Использование частотных преобразователей позволяет регулировать скорость работы насосов в зависимости от притока сточных вод, благодаря этому:
- Экономит электроэнергию
- Уменьшает износ оборудования
- Повышает эффективность работы станции
Интеллектуальные системы управления
Современные системы могут автоматически анализировать данные о притоке сточных вод и оптимизировать работу насосов. Это помогает:
- Снижать эксплуатационные расходы
- Предотвращать аварийные ситуации
- Повышать надёжность работы станции
Экономическое обоснование
При проектировании важно проводить анализ затрат:
- Капитальные затраты. Стоимость строительства резервуара, приобретения оборудования, монтажа
- Эксплуатационные расходы. Затраты на электроэнергию, обслуживание, ремонт
- Срок окупаемости. Выбор более дорогих, но эффективных решений может окупиться в долгосрочной перспективе
Вывод
Расчёт приёмного резервуара КНС — это сложная задача, требующая учёта множества факторов. Правильный выбор объёма и конструкции резервуара обеспечивает эффективную и безопасную работу станции, снижает расходы и минимизирует воздействие на окружающую среду. Важно подходить к этому вопросу комплексно, учитывая как технические, так и экономические и экологические аспекты. Современные технологии и материалы предоставляют новые возможности для оптимизации работы КНС и повышения их эффективности















